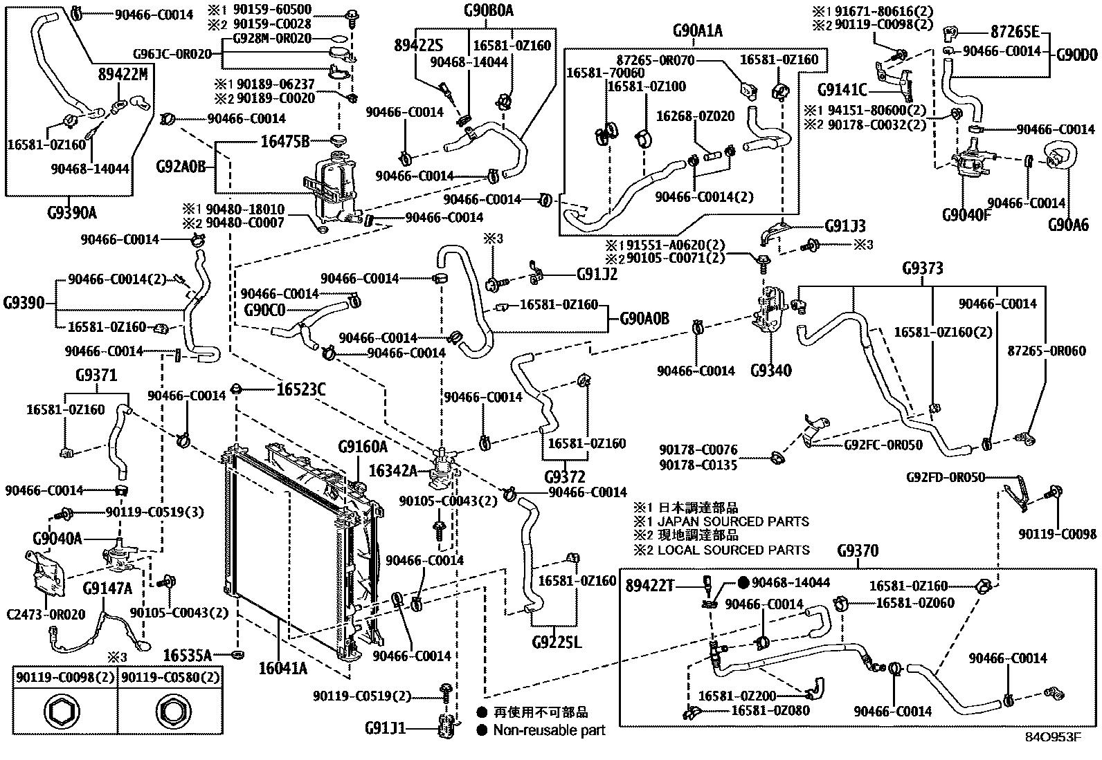
Toyota BZ4X (TFTM) — BEV COOLING

16041ARADIATOR SUB-ASSY, L/CAP
16342AVALVE, WATER CONTROL
16475BCAP, RESERVE TANK
16523CCUSHION, RADIATOR SUPPORT
16535ASUPPORT, RADIATOR, LOWER
(J)
(L)
87265ECONNECTOR, WATER HOSE
89422MSENSOR, WATER TEMPERATURE
89422SSENSOR, WATER TEMPERATURE, NO.2
89422TSENSOR, WATER TEMPERATURE, NO.3
G9040APUMP ASSY, WATER W/MOTOR
G9040FPUMP ASSY, WATER W/MOTOR, NO.2
(L)
(L)
(J)
(J)
G90A0BHOSE ASSY, INVERTER COOLING, NO.1
G90A1AHOSE SUB-ASSY, INVERTER COOLING, NO.1
G90A6HOSE SUB-ASSY, INVERTER COOLING, NO.6
G90B0AHOSE ASSY, INVERTER COOLING, NO.2
G90C0HOSE ASSY, INVERTER COOLING, NO.3
G90D0HOSE ASSY, INVERTER COOLING, NO.4
G9141CBRACKET, EV WATER PUMP
(L)
(L)
(J)
(J)
G9147AWIRE, WATER PUMP
G9160AFAN ASSY, INVERTER COOLING W/MOTOR
G91J1BRACKET, INVERTER COOLING, NO.1
G91J2BRACKET, INVERTER COOLING, NO.2
G91J3BRACKET, INVERTER COOLING, NO.3
G9225LHOSE, INVERTER COOLING, NO.1
G92A0BTANK ASSY, INVERTER RESERVE
G9340HEATER ASSY, BATTERY COOLANT
G9370HOSE ASSY, EV WATER BY-PASS
G9371HOSE, EV WATER BY-PASS, NO.1
G9372HOSE, EV WATER BY-PASS, NO.2
G9373HOSE, EV WATER BY-PASS, NO.3
G9390HOSE ASSY, EV WATER PUMP, NO.1
G9390AHOSE ASSY, EV WATER PUMP, NO.2
162680Z020PIPE, WATER BY-PASS, NO.1
main16268-0Z020
165810Z060CLAMP, HOSE(FOR WATER HOSE)
main16581-0Z060
165810Z080CLAMP, HOSE(FOR WATER HOSE)
main16581-0Z080
165810Z100CLAMP, HOSE(FOR WATER HOSE)
main16581-0Z100
165810Z160CLAMP, HOSE(FOR WATER HOSE)
main16581-0Z160
165810Z200CLAMP, HOSE(FOR WATER HOSE)
main16581-0Z200
1658170060CLAMP, HOSE(FOR WATER HOSE)
872650R060CONNECTOR, HEATER WATER HOSE
main87265-0R060
872650R070CONNECTOR, HEATER WATER HOSE
main87265-0R070
90105C0043
main90105-C0043
90105C0071
main90105-C0071
90119C0098
main90119-C0098
90119C0519
main90119-C0519
90119C0580
main90119-C0580
9015960500
90159C0028
main90159-C0028
90178C0032
main90178-C0032
90178C0076
main90178-C0076
90178C0135
main90178-C0135
9018906237
90189C0020
main90189-C0020
90466C0014
main90466-C0014
9046814044
9048018010
90480C0007
main90480-C0007
91551A0620
9167180616
9415180600
C24730R020
mainC2473-0R020
G928M0R020LABEL, BATTERY COOLANT CAUTION
mainG928M-0R020
G92FC0R050BRACKET, BATTERY COOLING, NO.1
mainG92FC-0R050
G92FD0R050BRACKET, BATTERY COOLING, NO.2
mainG92FD-0R050
G96JC0R020
mainG96JC-0R020
65 parts on this diagram · 3 diagrams in section