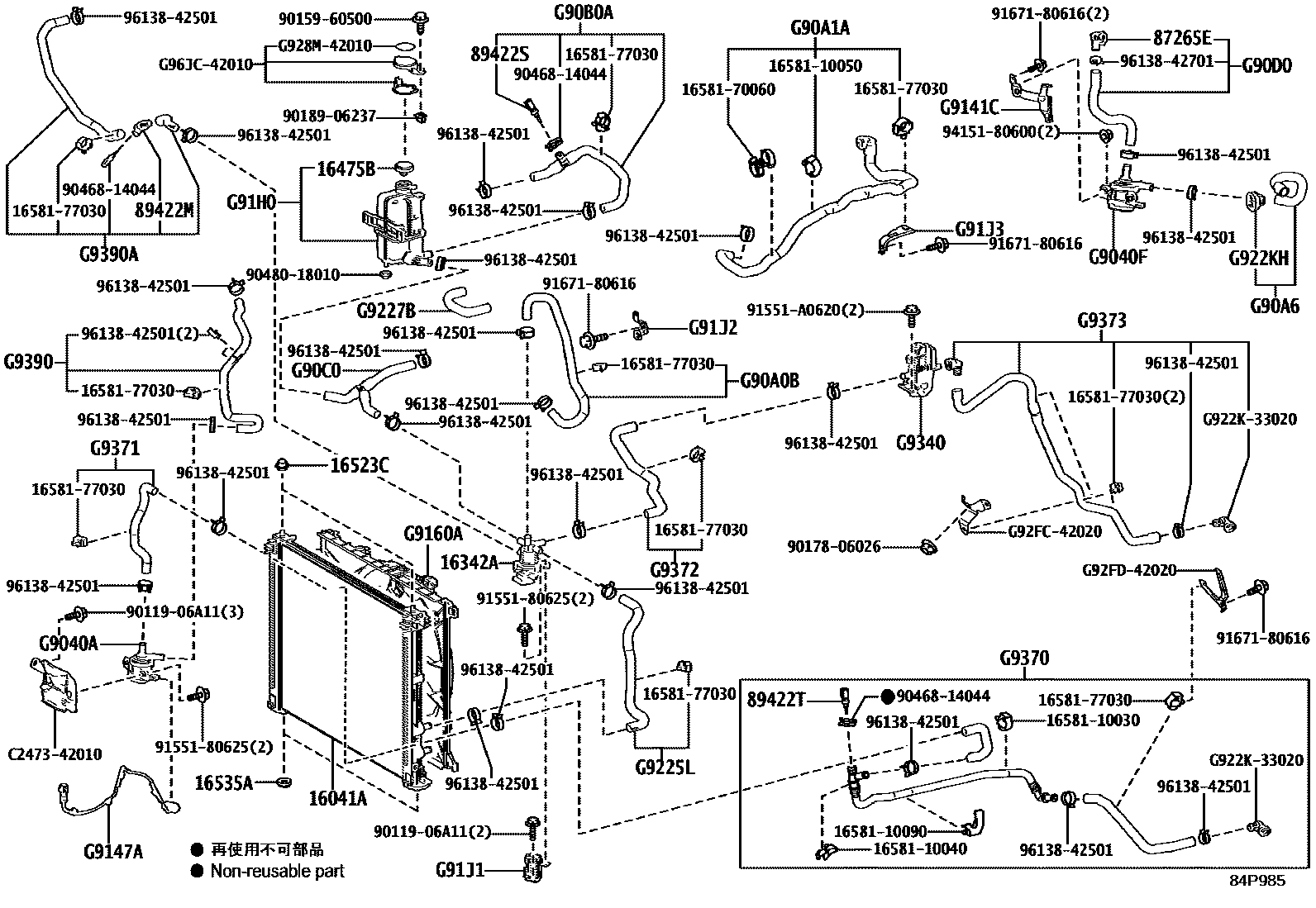
BEV COOLING

16041ARADIATOR SUB-ASSY, L/CAP
16342AVALVE, WATER CONTROL
16475BCAP, RESERVE TANK
16523CCUSHION, RADIATOR SUPPORT
16535ASUPPORT, RADIATOR, LOWER
87265ECONNECTOR, WATER HOSE
89422MSENSOR, WATER TEMPERATURE
89422SSENSOR, WATER TEMPERATURE, NO.2
89422TSENSOR, WATER TEMPERATURE, NO.3
G9040APUMP ASSY, WATER W/MOTOR
G9040FPUMP ASSY, WATER W/MOTOR, NO.2
G90A0BHOSE ASSY, INVERTER COOLING, NO.1
G90A1AHOSE SUB-ASSY, INVERTER COOLING, NO.1
G90A6HOSE SUB-ASSY, INVERTER COOLING, NO.6
G90B0AHOSE ASSY, INVERTER COOLING, NO.2
G90C0HOSE ASSY, INVERTER COOLING, NO.3
G90D0HOSE ASSY, INVERTER COOLING, NO.4
G9147AWIRE, WATER PUMP
G9160AFAN ASSY, INVERTER COOLING W/MOTOR
G91H0TANK ASSY, BATTERY RESERVE
G91J1BRACKET, INVERTER COOLING, NO.1
G91J2BRACKET, INVERTER COOLING, NO.2
G91J3BRACKET, INVERTER COOLING, NO.3
G9225LHOSE, INVERTER COOLING, NO.1
G9227BHOSE, INVERTER COOLING, NO.3
G922KHCONNECTOR, WATER HOSE, NO.1
G9340HEATER ASSY, BATTERY COOLANT
G9370HOSE ASSY, EV WATER BY-PASS
G9371HOSE, EV WATER BY-PASS, NO.1
G9372HOSE, EV WATER BY-PASS, NO.2
G9373HOSE, EV WATER BY-PASS, NO.3
G9390HOSE ASSY, EV WATER PUMP, NO.1
G9390AHOSE ASSY, EV WATER PUMP, NO.2
1658110030CLAMP, HOSE(FOR WATER HOSE)
main16581-10030
1658110040CLAMP, HOSE(FOR WATER HOSE)
main16581-10040
1658110050CLAMP, HOSE(FOR WATER HOSE)
main16581-10050
1658110090CLAMP, HOSE(FOR WATER HOSE)
main16581-10090
1658170060CLAMP, HOSE(FOR WATER HOSE)
main16581-70060
1658177030CLAMP, HOSE(FOR WATER HOSE)
main16581-77030
9011906A11
main90119-06A11
9015960500
main90159-60500
9017806026
main90178-06026
9018906237
main90189-06237
9046814044
main90468-14044
9048018010
main90480-18010
9155180625
main91551-80625
91551A0620
main91551-A0620
9167180616
main91671-80616
9415180600
main94151-80600
9613842501
main96138-42501
9613842701
main96138-42701
C247342010
mainC2473-42010
G922K33020CONNECTOR, HYBRID WATER HOSE
mainG922K-33020
G928M42010LABEL, BATTERY COOLANT CAUTION
mainG928M-42010
G92FC42020BRACKET, BATTERY COOLING, NO.1
mainG92FC-42020
G92FD42020BRACKET, BATTERY COOLING, NO.2
mainG92FD-42020
G96JC42010
mainG96JC-42010
58 parts on this diagram · 7 diagrams in section