E
EPC Data

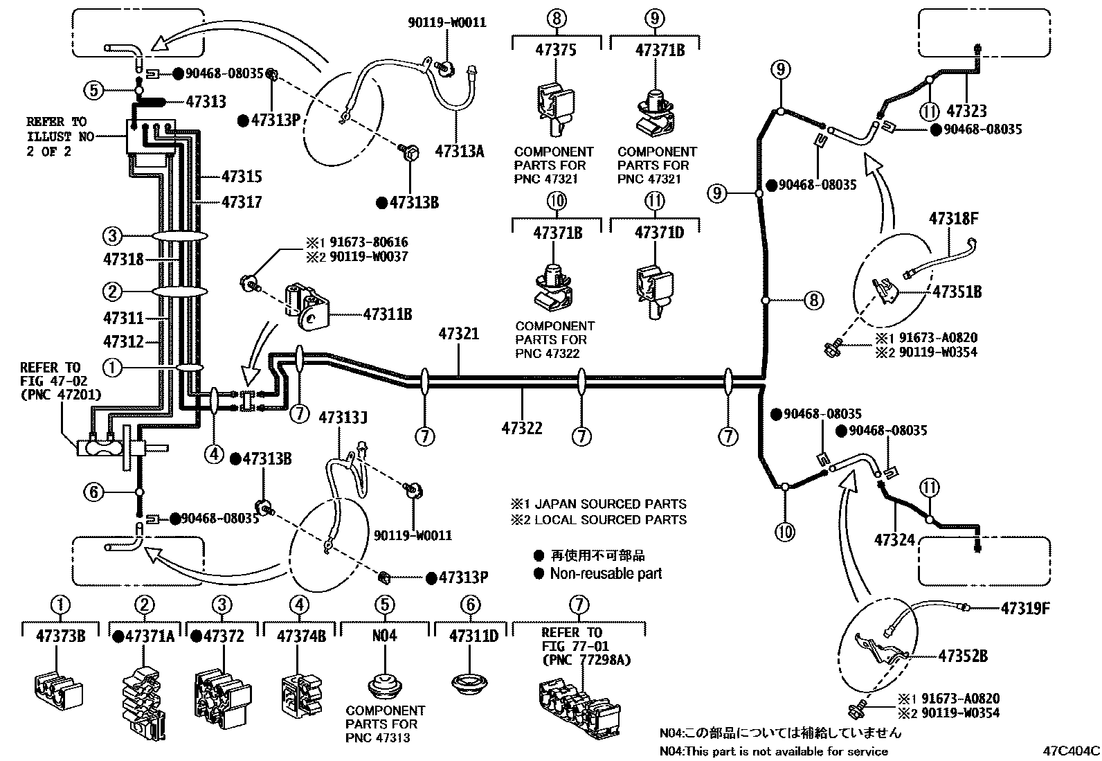
BRAKE TUBE & CLAMP

Parts diagram
4702
47311TUBE, FRONT BRAKE, NO.1
main47311-K0030i202401-202407
main47311-K0050i202007
main47311-K0080i202007-202401
main47311-K0100i202401
47311BWAY, NO.1(FOR FRONT BRAKE TUBE)
main90412-10317i202007-202105
47311DGROMMET(FOR FRONT BRAKE TUBE)
main90480-25037i202007-202401
47312TUBE, FRONT BRAKE, NO.2
main47312-K0030i202007-202401
main47312-K0050i202007-202205
main47312-K0080i202401
main47312-K0100i202007
47313TUBE, FRONT BRAKE, NO.3
main47313-0DA30i202111
main47313-K0010i202007-202205
main47313-K0030i202007-202401
main47313-K0070i202007
main47313-K0080i202007
47313AHOSE, FLEXIBLE, NO.1(FOR FRONT)
main90947-W2055i202007-202105
47313BBOLT, UNION(FOR FRONT FLEXIBLE HOSE)
main90401-10058×2i202007-202401
47313JHOSE, FLEXIBLE, NO.2(FOR FRONT)
main90947-W2056i202007-202401
47313PGASKET(FOR FRONT FLEXIBLE HOSE)
main47389-50021×2i202401
47315TUBE, FRONT BRAKE, NO.5
main47315-0DA30i202111
main47315-K0010i202007-202205
main47315-K0030i202007-202401
main47315-K0070i202007
main47315-K0080i202007
47317TUBE, FRONT BRAKE, NO.7
main47317-K0010i202007-202105
main47317-K0030i202401-202407
main47317-K0070i202007
main47317-K0080i202007-202401
47318TUBE, FRONT BRAKE, NO.8
main47318-K0010i202007-202401
main47318-K0030i202401-202407
main47318-K0070i202007
main47318-K0080i202007-202205
47318FHOSE, FLEXIBLE(FOR REAR RH)
main90947-W2057i202007
main90947-W2059i202401-202407
47319FHOSE, FLEXIBLE(FOR REAR LH)
main90947-W2058i202401
main90947-W2059i202007-202401
47321TUBE, REAR BRAKE, NO.1
main47321-0D490i202007-202105
main47321-0D520i202007
47322TUBE, REAR BRAKE, NO.2
main47322-0D520i202007-202105
47323TUBE, REAR BRAKE, NO.3
main47323-0D390i202111-202401
main47323-K0020i202007-202105
47324TUBE, REAR BRAKE, NO.4
main47324-0D390i202111
main47324-K0020i202007-202105
47351BBRACKET, FLEXIBLE HOSE, NO.1
main47351-K0030i202401-202407
47352BBRACKET, FLEXIBLE HOSE, NO.2
main47352-K0030i202007-202105
47371ACLAMP, BRAKE TUBE, NO.1
main90949-01E31i202007-202105
main90949-01E43×2i202007-202401
main90949-01E44i202007-202401
47371BCLAMP, BRAKE TUBE, NO.6
main90949-01D17×3i202007-202205
47371DCLAMP, BRAKE TUBE, NO.8
main90949-01E01×2i202007-202205
47372CLAMP, BRAKE TUBE, NO.2
main90949-01E30i202007-202205
main90949-01E31i202007
main90949-01E40i202007-202401
47373BCLAMP, BRAKE TUBE, NO.3
main90949-01D92i202007-202105
main90949-01E40i202401
47374BCLAMP, BRAKE TUBE, NO.4
main90464-00957i202007-202401
main90949-01E62i202401
main90949-01E75i202007-202105
47375CLAMP, BRAKE TUBE, NO.5
main90949-01D17i202007-202401
main90949-01D92i202007-202401
main90949-01E01i202007-202401
7701
90119W0011
90119W0037
90119W0354
9046808035
9167380616
91673A0820

35 parts on this diagram · 8 diagrams in section

BRAKE TUBE & CLAMP — Toyota Parts Diagram with OEM Numbers & Prices | EPC Data